BRS-NO-202 - Opphør av kraftleveranse
Oversikt
En kraftleverandør fortsetter med å være ansvarlig for et målepunkt, inntil en annen kraftleverandør overtar målepunktet, målepunktet nedlegges, eller kraftleverandøren gir beskjed om opphør til Elhub med de gjeldende frister.
Prosessen «BRS-NO-202 Opphør av kraftleveranse» startes når sluttbruker eller kraftleverandøren selv velger å opphøre kraftleveransen, for eksempel som følge av at avtaleperioden er utløpt eller at sluttbrukeren har mislighold avtaleforholdet.
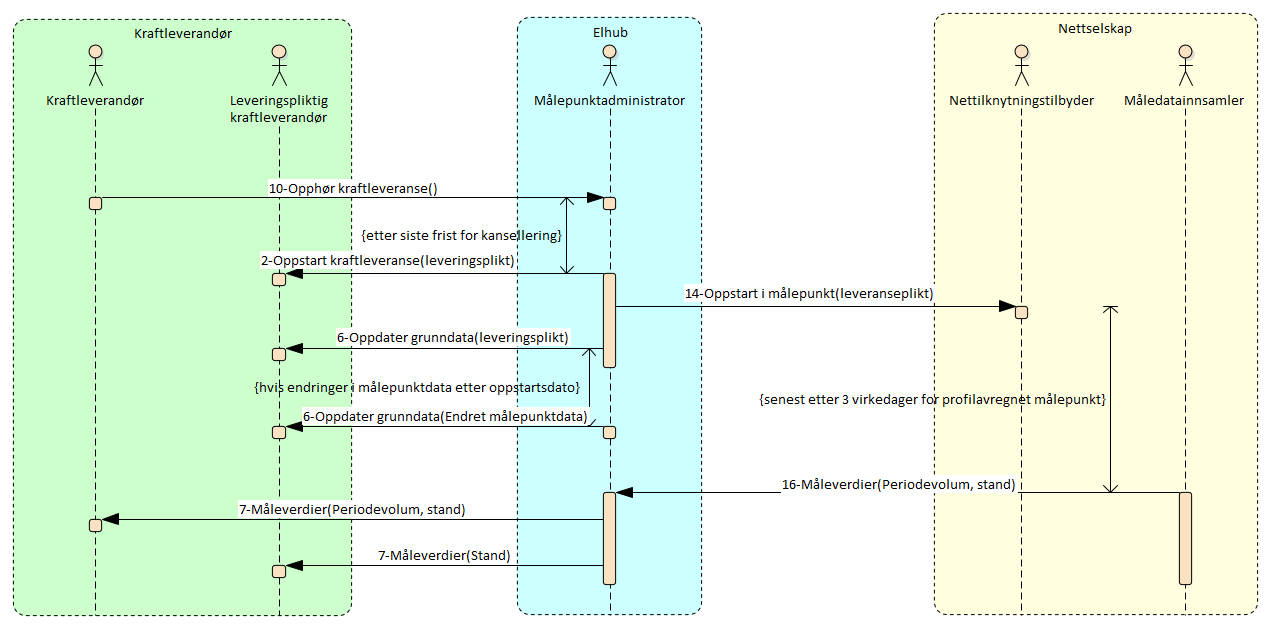
Etter mottak av melding om opphør, sender Elhub oppstart til Leveringspliktig kraftleverandør og Oppstart/oppdatering av grunndata til nettselskapet.
Prosessflyt og informasjonsutveksling

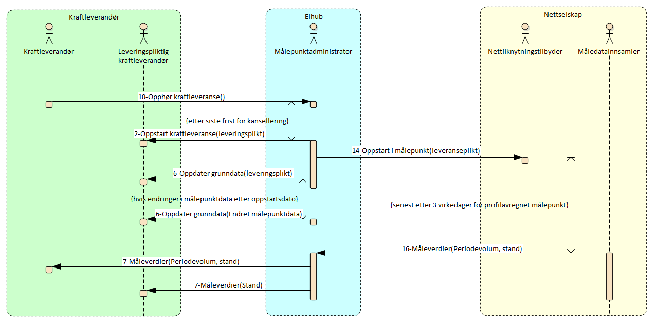
Sekvensdiagram: opphør av kraftleveranse
Starttilstand
Sluttbruker ønsker å si opp avtalen eller kraftleverandøren ønsker å si opp avtalen med sluttbrukeren og har informert sluttbrukeren om dette etter de til enhver tid gjeldene regler i Forskrift 301.
Prosessforløp
Før opphør meldes, informerer sluttbruker kraftleverandøren eller omvendt.
Kun for opphør frem i tid sender kraftleverandør meldingen «10 - Opphør - kraftleveranse» til Elhub, innen tidsfristen. Eventuell oppsigelsesfrist må håndteres utenfor denne prosessen. Meldingen sendes:
senest tre virkedager før opphørsdato for profilavregnet målepunkt,
senest 1 kalenderdag før opphørsdato for intervallavregnet målepunkt,
tidligst seks virkedager før opphørsdato for profilavregnet målepunkt,
tidligst fire kalenderdager før opphørsdato for intervallavregnet målepunkt
Kraftleverandøren skal oppfordre sluttbruker med profilavregnet målepunkt til å lese av målerstand på opphørsdato for at forbruket skal bli riktig fordelt, og presisere at det kan sendes inn enten via kraftleverandøren eller direkte gjennom nettselskapets kanaler. Kraftleverandøren som har kontakt med sluttbruker har hovedansvaret for å sikre at avlesning kommer inn.
Målepunktadministrator kontrollerer mottatt melding. Ved feil eller hvis tidsfrister ikke er overholdt, avvises meldingen, med bakgrunn i valideringsreglene under.
Ved kanselleringsfristens utløp:
informeres leveringspliktig kraftleverandør gjennom «2 - Oppstart kraftleveranse».
Nettselskapet informeres gjennom «14 - Oppstart i målepunkt» årsak opphør/overført til leveringsplikt.
I tillegg sendes meldingen «6 - Oppdatering av grunndata» til leveringspliktig kraftleverandør. Hvis det er registrert endringer i grunndata i målepunktet etter opphørsdato, vil samtlige endringer bli sendt til leveringspliktig kraftleverandør i en separat melding for å sikre konsistens i grunndata.
Etter opphørsdato forventes det at nettselskapet sender inn sluttavlesning for profilavregnede målepunkt gjennom Elhub. Estimering i Elhub med eventuelt påfølgende korrigering bør unngås.
Kansellere

Sekvensdiagram: kansellering av opphør av kraftleveranse
Kraftleverandør har mulighet til å kansellere med meldingen «Opphør av kraftleveranse» opp til 1 kalenderdag for intervallavregnet og 3 virkedager før opphørsdato for profilavregnet. Dette for å gi nok tid for leveringspliktig kraftleverandør til å endre oppstart.
Kraftleverandør sender da meldingen «10 - Opphør av kraftleveranse (Kansellering)» til Elhub. Elhub svarer med godkjenning eller avvisning.
Valideringsregler
Validering | Feilkode | |
|---|---|---|
| 1 | Målepunktet må være registrert i Elhub | E10 |
| 2 | Målepunkt må være et avregningspunkt | EH010 |
| 3 | Dato for opphør må være innenfor tidsfristene | EH003 |
| 4 | Gyldighetsdato må være oppgitt i midnatt lokal norsk tid | EH032 |
| 5 | Kraftleverandøren som initierer prosessen må ha kraftkontrakten i målepunktet på gyldighetsdato | E16 |
| 6 | Sluttbruker ID oppgitt i prosessen må være den samme som er registrert i Elhub på målepunktet | EH018 |
| 7 | En postadresse må være spesifisert for sluttbruker | EH014 |
| 8 | Leveringspliktig kraftleverandør må være samme for hele perioden sluttbruker skal legges på leveringsplikt | EH093 |
| 9 | Postnummer for norske post- og fakturaadresser må oppfylle følgende formatkrav:
RegEx: ^\d{4}$ | EH031 |
| 10 | Poststed for norske post- og fakturaadresser må oppfylle følgende formatkrav:
| EH031 |
| 11 | Husnummer for norske post- og fakturaadresser må oppfylle følgende formatkrav:
RegEx: ^[1-9]{1}[0-9]*[A-ZÆØÅ]?$ | EH031 |
| 12 | Bruksenhetsnummer for norske post- og fakturaadresser må oppfylle følgende formatkrav:
RegEx: ^[LHUK][0-9]{4}?$ | EH031 |
| 13 | Kommunenummer for norske post- og fakturaadresser må oppfylle følgende formatkrav:
RegEx: ^\d{4}$ | EH031 |
| 14 | Hvis Gatenavn er oppgitt i en norsk post- eller fakturaadresser skal ingen av følgende være oppgitt:
| EH031 |
| 15 | Telefonnummer må oppfylle følgende formatkrav:
RegEx: ^(((+47)?((0d{4})|([2-9]d{7})))|(+(?!47)[1-9]d{2,14}))$ | EH113 |
| 16 | Mobilnummer må oppfylle følgende formatkrav:
RegEx: ^(((+47)?([49]d{7}))|(+(?!47)[1-9]d{2,14}))$ | EH114 |
| 17 | Fax må oppfylle følgende formatkrav:
RegEx: ^(((+47)?([2-9]d{7}))|(+(?!47)[1-9]d{2,14}))$ | EH115 |
| 18 | Epost må oppfylle følgende formatkrav:
RegEx: ^[^s@]+@[^s@]+.[^s@]+$ | EH116 |
Valideringer kansellering
Validering | Feilkode | |
|---|---|---|
| 1 | Opprinnelig prosess må være registrert i Elhub | EH033 |
| 2 | Kanselleringsmelding for opphør må være sendt før kanselleringsfristen | EH003 |
| 3 | Markedsaktør som initierer kansellering må være samme som i opprinnelig prosess | EH033 |
| 4 | Opprinnelig prosess må være i tilstand hvor den venter på kanselleringsfrist | EH036 |
Tidsfrister
Navn | Avsender | Mottager | Tidsfrist |
|---|---|---|---|
Antall dager før Opphørsdato – Min | Kraftleverandør | Elhub |
|
Antall dager før Opphørsdato – Max | Kraftleverandør | Elhub |
|
Kanselleringsfrist | Kraftleverandør | Elhub |
|
Oppstart til leveringspliktig kraftleverandør | Elhub | Leveringspliktig kraftleverandør |
|
Oppdatering til nettselskap | Elhub | Nettselskap |
|
Måleverdier | Nettselskap via Elhub | Leveringspliktig kraftleverandør og gammel kraftleverandør |
|
Meldingsreferanser
Tabellen nedenfor viser alle meldingene i sekvensdiagrammene ovenfor med referanse til Elhub BIM Business Information Model.
Prosess komponent | Parameter | Melding | Dok. Type | Prosess |
|---|---|---|---|---|
5 - RequestEndOfSupply | 432 - Oppsigelse | BRS-NO-202 Opphør | ||
6 - ConfirmEndOfSupply | 406 - Varsel om oppsigelse | BRS-NO-202 Opphør | ||
7 - RejectEndOfSupply | 406 - Varsel om oppsigelse | BRS-NO-202 Opphør | ||
leveringsplikt | 1 - RequestStartOfSupply | 392 - Anmodning om Leverandørskifte | BRS-NO-202 Opphør | |
6 - Update of master data - to Balance Supplier - Grid Access Provider - Third Party | leveringsplikt | 4 - NotifyStartOfSupply | 414 - Bekreftelse leverandørskifte | BRS-NO-202 Opphør |
6 - Update of master data - to Balance Supplier - Grid Access Provider - Third Party | Endret MP data | 9 - NotifyMeteringPointCharacteristics | E58 - Anmodning om endring av målepunkt attributter | BRS-NO-302 Oppdatering av grunndata |
leveringsplikt | 4 - NotifyStartOfSupply | 414 - Bekreftelse leverandørskifte | BRS-NO-202 Opphør | |
Periodevolum, stand | 14 - CollectedData | E30 - Måleravlesing | BRS-NO-312 Oversendelse av måleverdier for profilavregnede målepunkt | |
Periodevolum, stand | 20 - NotifyValidatedDataForBillingEnergy | E65 - Periodevolum | BRS-NO-312 Oversendelse av måleverdier for profilavregnede målepunkt | |
Kansellering | 5 - RequestEndOfSupply | E02 - Kansellering | BRS-NO-202 Opphør | |
Kansellering | 6 - ConfirmEndOfSupply | E02 - Kansellering | BRS-NO-202 Opphør | |
Kansellering | 7 - RejectEndOfSupply | E02 - Kansellering | BRS-NO-202 Opphør |
Prosesspesifikke meldingsvalideringer
Tabellen inneholder gyldige valideringer og tilhørende feilkoder for meldingen RequestEndOfSupply fra Kraftleverandør til Målepunktadministrator.
Hovedprosess
Meldingsdel | Innhold | Feilkode | |
|---|---|---|---|
| 1 | Header | Melding skal være RequestEndOfSupply | EH055 |
| 2 | Document Type = 432 | EH011 | |
| 3 | ListAgencyIdentifier(DocumentType) = 6 | EH025 | |
| 4 | Process | EnergyBusinessProcess = BRS-NO-202 | EH055 |
| 5 | EnergyBusinessRole = DDQ | EH013 | |
| 6 | Payload | OriginalBusinessDocumentReference skal ikke være oppgitt i melding | EH033 |
| 7 | BalanceSupplierInvolvedEnergyParty må være lik JuridicalSenderEnergyParty/Identification | EH060 | |
| 8 | Minimum én av følgende må være oppgitt i melding hvis sluttbruker er av type Forbruker (SchemeAgencyIdentifier(CustomerIdentification)=Z01):
| EH031 | |
| 9 | Følgende må være oppgitt i melding hvis sluttbruker er av type Næring (SchemeAgencyIdentifier(CustomerIdentification)=82):
| EH031 | |
| 10 | Følgende skal ikke være oppgitt i melding hvis sluttbruker er av type Forbruker (SchemeAgencyIdentifier(CustomerIdentification)=Z01)
| EH031 | |
| 11 | Følgende skal ikke være oppgitt i melding hvis sluttbruker er av type Næring (SchemeAgencyIdentifier(CustomerIdentification)=82)
| EH031 |
Kansellering
Meldingsdel | Innhold | Feilkode | |
|---|---|---|---|
| 1 | Header | Melding skal være RequestEndOfSupply | EH055 |
| 2 | Document Type = E02 | EH011 | |
| 3 | ListAgencyIdentifier(DocumentType) = 260 | EH025 | |
| 4 | Process | EnergyBusinessProcess = BRS-NO-202 | EH055 |
| 5 | EnergyBusinessRole = DDQ | EH013 | |
| 6 | Payload | OriginalBusinessDocumentReference må være oppgitt i melding | EH033 |